Регулятор скорости вращения трансформатора HRB HAVACO

Товар

19 969  ₽
Регулятор скорости вращения трансформатора HRB HAVACO
  • 0 раз купили
  • 5  оценка
  • 6 осталось
  • 1 отзыв

Доставка

  • Почта России

    от 990 ₽

  • Курьерская доставка EMS

    от 1290 ₽

Характеристики

Артикул
12683009596
Identyfikator produktu
12683009596
Moc
690 W
Состояние
Новый
EAN (GTIN)
5905036897868
Stan opakowania
oryginalne

Описание

Transformatorowy regulator obrotów HRB HAVACO

Model: HRB 3,0

ZALETY:

  • Przystosowane do zmiany prędkości obrotowej silników poprzez zmianę napięcia.
  • Regulatory posiadają funkcję zabezpieczającą przed przegrzaniem transformatora.
  • Wszystkie regulatory posiadają wyjście 230 VAC do podłączenia siłowników, nagrzewnic, przekaźników, integrując pracę akcesoriów z pracą wentylatora.
  • Do jednego regulatora można podłączyć więcej niż jeden wentylator, pod warunkiem, że całkowite natężenie prądu wszystkich silników nie przekracza wartości dopuszczalnej regulatora.
Transformatorowy regulator obrotów HRB HAVACO

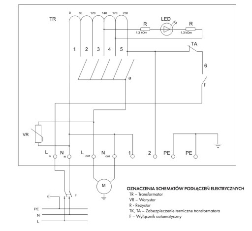
INSTALACJA

Regulatory przystosowane są do montażu przepustami kablowymi skierowanymi ku dołowi. Na tylnej ścianie regulatora znajdują się 4 otwory pozwalające na montaż na ścianie. Nie mogą być stosowane w atmosferze wybuchowej i w obecności czynników agresywnych. Przeznaczone do stosowania jedynie z silnikami o zmiennym napięciu zasilania. Przystosowane do montażu wewnętrznego.

PODŁĄCZENIE ELEKTRYCZNE

Podłączenie elektryczne musi zostać wykonane przez wykwalifikowanego elektryka, zgodnie z obowiązującymi przepisami krajowymi i międzynarodowymi. Źródło zasilania oraz przewód zasilający musi być zgodne z danymi na tabliczce znamionowej nagrzewnicy. Wyłącznik automatyczny, o szerokości rozwarcia styków przynajmniej 3mm, należy dobrać odpowiednio do danych technicznych. Regulator należy uziemić.

Transformatorowy regulator obrotów HRB HAVACO EAN (GTIN) 5905036897868
Transformatorowy regulator obrotów HRB HAVACO Stan opakowania oryginalne
Transformatorowy regulator obrotów HRB HAVACO Kod producenta HRB 3,0
Transformatorowy regulator obrotów HRB HAVACO Marka Havaco

Schemat podłączenia

Transformatorowy regulator obrotów HRB HAVACO Moc 690 W

Гарантии

  • Гарантии

    Мы работаем по договору оферты и предоставляем все необходимые документы.

  • Лёгкий возврат

    Если товар не подошёл или не соответсвует описанию, мы поможем вернуть его.

  • Безопасная оплата

    Банковской картой, электронными деньгами, наличными в офисе или на расчётный счёт.

Отзывы о товаре

Рейтинг товара 5 / 5

1 отзыв

Russian English Polish