РАЗЪЕДИНИТЕЛЬ АККУМУЛЯТОРА ЗАРЯДНЫЙ СЕПАРАТОР 12В 140А

Товар

4 973  ₽
РАЗЪЕДИНИТЕЛЬ АККУМУЛЯТОРА ЗАРЯДНЫЙ СЕПАРАТОР 12В 140А
  • 5 раз купили
  • 4.85  оценка
  • 32 осталось
  • 41 отзыв

Доставка

  • Почта России

    от 990 ₽

  • Курьерская доставка EMS

    от 1290 ₽

Характеристики

Артикул
12926795189
Identyfikator produktu
12926795189
Состояние
Новый
Numer katalogowy części
550172

Описание

WYSOKIEJ JAKOŚCI IZOLATOR AKUMULATORA SEPARATOR ŁADOWANIA 12V 140A DO SAMOCHODU, KAMPERA RENOMOWANEJ HOLENDERSKIEJ MARKI PROPLUS

PRODUKT KLASY PREMIUM

➖Symbol 35133➖

Alt
IZOLATOR AKUMULATORA SEPARATOR ŁADOWANIA 12V 140A

Izolator akumulatorów 12V 140A separator ładowania

(Na osobnej aukcji mamy w sprzedaży przekaźniki 200A w zestawie z klemą sterowane pilotem za pomocą których to można odłączać zdalnie akumulator)

➖Specyfikacja➖

  • do jednoczesnego - używania dwóch 12-woltowych akumulatorów w pojeździe, kamperze
  • w pełni automatyczny przekaźnik odłączający akumulator z aktywnym zarządzaniem ładowania
  • ciągłe obciążenie 12 V / 140 A
  • zastosowanie również w pojazdach z magistralą CAN
  • urządzenie posiada diodę LED sygnalizującą ładowanie drugiego akumulatora
  • wymiary: 68 x 68 x 54 mm
  • producent: ProPlus

➖Zasada działania➖

Izolator akumulatorów ładuje dodatkowy akumulator podczas pracy silnika pojazdu i nie dopuszcza do rozładowania głównego akumulatora w czasie postoju. Urządzenie kontroluje napięcie głównego akumulatora - jeśli wykryje jego wzrost ponad 13,3V, to zewrze styki przekaźnika powodując przepływ prądu do drugiego akumulatora (zaświeci się kontrolka LED). Po wyłączeniu zapłonu (poniżej 12,8V) przekaźnik rozewrze styki żeby nie rozładować głównego akumulatora.

➖Cena dotyczy 1szt.➖

Alt
Alt

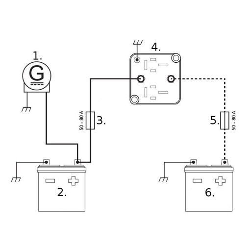
➖Opis schematu➖

  1. prądnica / alternator
  2. akumulator nr.1
  3. bezpiecznik nr.1
  4. izolator
  5. bezpiecznik nr.2
  6. akumulator nr.2
Alt
IZOLATOR AKUMULATORA SEPARATOR ŁADOWANIA 12V 140A EAN (GTIN) 8718546652578
IZOLATOR AKUMULATORA SEPARATOR ŁADOWANIA 12V 140A Numer katalogowy części 550172
IZOLATOR AKUMULATORA SEPARATOR ŁADOWANIA 12V 140A Marka Proplus
Alt
IZOLATOR AKUMULATORA SEPARATOR ŁADOWANIA 12V 140A
Alt

Гарантии

  • Гарантии

    Мы работаем по договору оферты и предоставляем все необходимые документы.

  • Лёгкий возврат

    Если товар не подошёл или не соответсвует описанию, мы поможем вернуть его.

  • Безопасная оплата

    Банковской картой, электронными деньгами, наличными в офисе или на расчётный счёт.

Отзывы о товаре

Рейтинг товара 4.85 / 5

41 отзыв

Russian English Polish