РЕНО ТВИНГО. Обслуживание и ремонт – подробное руководство по ремонту

Товар

5 947  ₽
РЕНО ТВИНГО. Обслуживание и ремонт – подробное руководство по ремонту

Доставка

  • Почта России

    от 990 ₽

  • Курьерская доставка EMS

    от 1290 ₽

Характеристики

Артикул
15444167726
Состояние
Новый
Tytuł
Renault Twingo. Obsługa i naprawa - Auto
Tematyka
Samochody osobowe
Rok wydania
2009
Stan opakowania
oryginalne
Język publikacji
polski

Описание

Bardzo szczegółowy i bogato ilustrowany poradnik opisujący obsługę, regulację i naprawę części, podzespoły i zespoły tego popularnego samochodu.

W książce omówiono obsługę i naprawę poszczególnych zespołów samochodów RENAULT TWINGO produkowanego w latach 1993-2007. Opisano sposoby obsługi i naprawy:

  • silnika benzynowego o pojemności 1239 cm3 i mocy 40 kW (54,5 KM), zasilanego przez jednopunktowy układ wtryskowy  Magneti Marelli;
  • silnika benzynowego o pojemności 1149 cm3 i mocy 43 kW (60 KM), zasilanego przez wielopunktowy układ wtryskowy Magneti Marelli, stosowanego od końca 1996 roku;
  • tradycyjnego sprzęgła suchego, jednotarczowego;
  • sprzęgła automatycznego „Easy”, stosowanego od roku 1995;
  • pięciobiegowej skrzyni biegów JB1;
  • układu kierowniczego, w tym wspomaganego elektrycznie;
  • układów hamulcowego i zawieszenia;
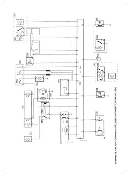
  • instalacji elektrycznej.

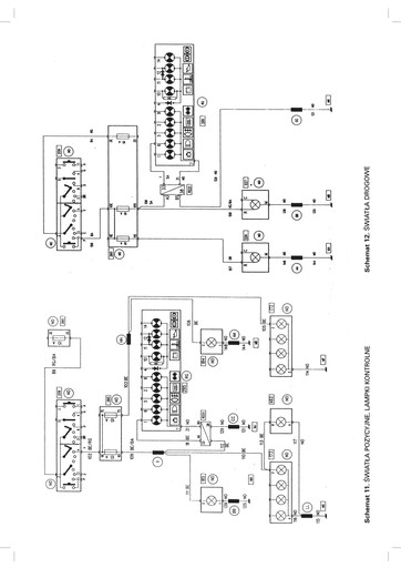
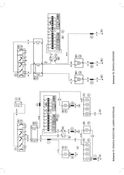
Opisy napraw uzupełniono szczegółowymi danymi technicznymi i regulacyjnymi, tablicą momentów dokręcania połączeń poszczególnych zespołów oraz schematami elektrycznymi.

230 stron formatu A4, 268 ilustracji, schematy elektryczne

ISBN 83-85243-77-1 (PKWiU 58.11.1, czyli VAT=5%)

Гарантии

  • Гарантии

    Мы работаем по договору оферты и предоставляем все необходимые документы.

  • Лёгкий возврат

    Если товар не подошёл или не соответсвует описанию, мы поможем вернуть его.

  • Безопасная оплата

    Банковской картой, электронными деньгами, наличными в офисе или на расчётный счёт.

Отзывы о товаре

Рейтинг товара 0 / 5

0 отзывов

Russian English Polish