ДОМофон MIWI URMET 1122/311

Товар

13 488  ₽
ДОМофон MIWI URMET 1122/311
  • 0 раз купили
  • 5  оценка
  • 99 осталось
  • 1 отзыв

Доставка

  • Почта России

    от 990 ₽

  • Курьерская доставка EMS

    от 1290 ₽

Характеристики

Артикул
7527961249
Состояние
Новый
Typ domofonu
Przewodowy
Rodzaj domofonu
Jednorodzinny

Описание

Zestaw domofonowy analogowy jednorodzinny z panelem MIKRA montowanym natynkowo oraz białym unifonem URMET - Urmet 1122/311

ZESTAW DOMOFONOWY DOMOFON MIWI URMET 1122/311

W skład zestawu wchodzą:

  • Unifon URMET (biały) nr ref. 1131 - 1szt
  • Panel MIKRA nr ref. 1122/11 - 1szt (panel montowany jest natynkowo, do montażu podtynkowego wymagana jest dodatkowo ramka nr ref. 1122/50  - dostępna na innej naszej aukcji :)
  • Zasilacz 18A2 - 1szt (wymiary: 130 x 110 x 66 mm [dł. x szer. gł.]; 6 DIN; Moc: 10VA)
  • Instrukcja obsługi, montażu i instalacji

Unifon Urmet

ZESTAW DOMOFONOWY DOMOFON MIWI URMET 1122/311 Marka Urmet

Właściwości:

  • Jeden z najpopularniejszych unifonów firmy Urmet od wielu lat cieszący się wśród użytkowników doskonałą opinią i niezawodnością.
  • Współpracuje z analogowymi systemami 4- , 5- , 6-cio przewodowymi.
  • Funkcja prowadzenia rozmów i otwarcia drzwi.
  • Obudowa wykonana z wysokiej jakości tworzywa ABS.
  • Prosta instalacja - nie wymaga użycia lutownicy.

Dane techniczne:

  • Producent: Urmet
  • Nr ref.: 1131
  • Linia stylistyczna unifonu: Urmet
  • System: 4+n
  • Ilość przycisków: 1
  • Ilość przewodów: 5
  • Wymiar: 218 x 77 x 56 mm (wys. x szer. gł.)
  • Materiał: ABS
  • Kolor: Biały
  • Montaż: Natynkowy
ZESTAW DOMOFONOWY DOMOFON MIWI URMET 1122/311 Kod producenta 1122/311

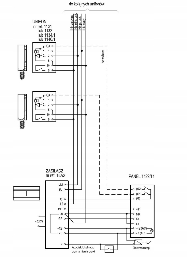
Opis zacisków:

  • 1 - głośnik
  • CA - wywołanie
  • 2 - mikrofon
  • 6/10 - masa
  • 9 - elektrozaczep
ZESTAW DOMOFONOWY DOMOFON MIWI URMET 1122/311 Rodzaj domofonu Jednorodzinny

Panel Mikra

ZESTAW DOMOFONOWY DOMOFON MIWI URMET 1122/311 Typ domofonu Przewodowy

Właściwości:

  • Producent: Urmet
  • Nr ref. 1122/11
  • Linia stylistyczna: Mikra
  • System: 4+n
  • Ilość przycisków wywołania: 2 (lewa oraz prawa strona etykiety)
  • Idealny na słupki ogrodzeniowe
  • Regulacja głośnika panela oraz czułości mikrofonu w panelu
  • Panel umożliwia równoległe podłączenie jednego lub dwóch unifonów pod każdy przycisk wywołania.
  • Materiał wykonania: aluminium (front)
  • Minimalna rezystancja obciążenia generatora: ≥ 12.5 Ohm
  • Temperatura pracy: -20°C÷+50°C
  • Wymiary: 99 x 185 x 20mm, wymiar etykiety 26 x 56mm
  • Szczelność: IP 44
  • Montaż: natynkowy

Opis złącz i zacisków pod przewody:

  • 441 „plus” wzmacniacza mikrofonu,
  • MK „minus” wzmacniacza mikrofonu,
  • GL, GL głośnik panela,
  • ~0, ~12 podświetlenie panela.
  • G „wspólny” zacisk przycisków,
  • G1 przycisk wywołania nr 1,
  • G2 przycisk wywołania nr 2
ZESTAW DOMOFONOWY DOMOFON MIWI URMET 1122/311 Kolor biały

Zasilacz 18A2

Alt

Właściwości:

  • Najnowsza generacja zasilaczy produkcji URMET
  • Przystosowany do systemu 4+N
  • Niezależna regulacja wzmocnienia głośnika i mikrofonu
  • Uniwersalny montaż: bezpośrednio na ścianie lub na szynie DIN
  • W zestawie dedykowana maskownica na przewody
  • Wykonanie z tworzywa ABS
  • Współpracuje z panelami MIWI, MIWUS, mod. 1127 oraz z panelami z modułami rozmównymi MR2 (mod. 725), 1128/501 (Genya, Smyle, Aura)
  • Obwód z triakiem do sterowania elektrozaczepem
  • Wbudowany dwutonowy generator pozwalający na jednoczesne wywołanie jednego lub dwóch unifonów
  • Wyposażony w osłonkę zakrywającą zaciski przewodów, co pozwala na bezpieczny montaż zasilacza bez dodatkowej obudowy (np. na ścianie)

Dane techniczne:

  • Producent: Urmet
  • Nr ref.: 18A2
  • System: 4+n
  • Wymiar: 110 x 130 x 66mm
  • Montaż: szyna DIN
  • Napięcie zasilania: 230V AC / 50Hz / 20VA
  • Moc: 20VA
  • Napięcie wtórne: 12V AC
  • Zabezpieczenie: bezpiecznik T100 mA
  • Temp. pracy: 0°C ÷ +45°C
  • Wyjście EZ: 12 V AC / 500mA
Alt

Opis zacisków:

  • ~230 V zaciski napięcia zasilania 230 V AC
  • ~12 wyjście napięcia zmiennego 12 V AC podświetlenia przycisków panela oraz zasilanie elektrozaczepu;
  • ~0 masa dla napięcia 12 V AC;
  • -0 masa;
  • MU wejście sygnału mikrofonu z unifonów;
  • SU wyjście na głośnik unifonu;
  • GP zacisk do podłączenia głośnika w module rozmównym panela;
  • MP zacisk do podłączenia mikrofonu modułu rozmównego panela;
  • G wyjście generatora wywołania do panela z przyciskami;
  • LZ sterowanie włączeniem elektrozaczepu (załączenie poprzez zwarcie do masy);
  • Z podłączenie elektrozaczepu.

SCHEMAT BLOKOWY:

Alt

Гарантии

  • Гарантии

    Мы работаем по договору оферты и предоставляем все необходимые документы.

  • Лёгкий возврат

    Если товар не подошёл или не соответсвует описанию, мы поможем вернуть его.

  • Безопасная оплата

    Банковской картой, электронными деньгами, наличными в офисе или на расчётный счёт.

Отзывы о товаре

Рейтинг товара 5 / 5

1 отзыв

Russian English Polish